Круиз-контроль для Renault Clio
Описание установки в авто дополнительной опции — круиз–контроля. Документальная основа: "Нота 2648А. Круиз-контроль нового поколении для Лагуны."
Список приобретаемых запчастей (приобретаются на разборках, указаны ориентировочные цены).
1. Мозг круиз-контроля — 5GA 006 310-08 77 00 841559.
2. Модуль компрессора с исполнительным резиновым пневмоцилиндром (лягушкой) и тягой от Лагуны (25$).
3. Кнопочные переключатели без фиксации + резисторы 260±10 Ом — 1 шт., 909±10 Ом — 1 шт. Именно такие резисторы стоят в оригинале.
4. Выключатель с фиксацией для общего включения и отключения системы. Хотя, конечно, выключатель может быть любым с контактами, способными выдерживать ток до 5 А.
5. Провода разного цвета. подобные тем, что используют установщики сигнализаций.
В качестве дополнительных опций, выключатель может быть снабжен лампочкой, индицирующей включенное состояние. Так сделано в оригинале. Выключатель можно вообще не устанавливать (но на схеме он есть). А вместо лампочки установить дополнительный оранжевый светодиод и ограничительный резистор в 1,5 кОм. В соответствии со схемой он означает не просто подачу питающего напряжения на мозг круиз-контроля, а режим управления автомобилем этими мозгами.
Идеальный вариант — иметь кнопки управления на руле, но можно обойтись без них, т.к. могут возгникнуть проблемы с подушкой безопасности, возможны трудности по замене руля. Другой вариант — изготовление чего-то подобного подрулевому переключателю. Подобным образом круиз-контроль управляется на 5-ке БМВ начала 1990-х.
Можно поступить более просто, стараясь минимально вносить изменения в оригинальность панели и торпедо Clio. Кнопки можно установить в отдельный маленький корпус, а светодиод, индицирующий режим автопилота установить вместе с кнопками (см. рис.). Сам корпус можно закрепить на торпедо над воздушными дефлекторами. Рукой можно дотянуться. Место установки кнопок можно изменить.
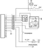
На схеме изображена переходная колодка с собственной нумерацией. Колодка необязательна. Просто так удобно устанавливать систему в авто. Компьютер круизконтроля может (при покупке б/у) оказаться с обрезанным разъемом. Установка колодки позволяет не паять провода внутри машины.
Питание +12 В — со штатной цепи стоп-сигналов. Предохранитель этой цепи на 15 А станет защитным для круиз-контроля. Сверху на схеме — лампы стоп-сигналов и концевик на педали тормоза. Выключатель TRANSMISSION — концевик с нормально разомкнутыми контактами, установленный на педали сцепления. Тут надо проявить фантазию и изобретательность, чтобы кнопка установленного концевика при нажатии на педаль сразу возвращалась в свободное положение, размыкались внутренние контакты. Еще большую фантазию придется проявить при установке компрессора и "лягушки" в подкапотном пространстве. Тяга от "лягушки" должна идти параллельно тросику газа. В положении дросселя "холостые обороты" тяга должна иметь некоторую свободу, чтобы не влиять на холостые обороты. При нажатии на педаль газа тяга должно свободно перемещаться в кронштейне "лягушки", не мешать работе тросика газа. И наоборот, при работе лягушки штатный тросик газа не должен заламываться, а легко уходить в оболочку. Этому способствует вес педали газа, но проверить несколько раз надо. Тягу на рычаг управления дроссельной заслонкой закрепить через шариковый держатель. Можно поискать на разборках, можно выточить из болта М8 на наждаке.
|
Изготовленный держатель |
|
|
Изготовленный держатель и штатный со снятым тросиком газа |
|
|
Трос и тяга лягушки на рычаге дросселя |
|
|
"Лягушка" крепится своим хвостовиком к удобному элементу, жестко связанному с мотором. Можно взять уголок 25х25, прикрепить его к мотору через отверстия держателя клапана повышенных холостых оборотов. |
|
|
Ну и сам компрессор надо где-нибудь приторочить. У меня он влез слева от АКБ. Правда, теперь батарею большей емкости не впихну, но мне и не надо |
Компрессор с "лягушкой" связаны простой резиновой трубкой без всяких хомутов. Врезаться в сигнальный провод датчика скорости, вывести все провода из-под капота в салон и собрать схему.
Стоит отметить, что схема по сравнению со штатной упрощена: на сцеплении один концевик на размыкание, а в штатной стоит еще один такой же на педали тормоза последовательно со сцеплением. Остается не подсоединенным второй вывод мозга. Он не нужен: штатно используется в авто с АКПП, компьютер которой подает блокирующий включение круиз-контроля сигнал, когда рычаг коробки в положении "нейтраль" или "паркинг".
© Виктор Грива
05/02/2008
См. также обсуждения на форуме — Круиз-контроль.
При использовании материалов сайта
указание активной ссылки на http://renault-club.by ОБЯЗАТЕЛЬНО!













